Отопительные приборы
Если установка электрокотла практически не влияет на экономичность отопительной системы, то про отопительные приборы этого сказать нельзя – от выбора данных элементов напрямую зависит теплоотдача. Самой эффективной конструкцией, которая отлично работает в сочетании с электрическими котлами, является теплый пол.
Конструктивно теплые полы представляют собой трубчатые теплообменники, расположенные под напольным покрытием или стяжкой. При работе они отдают энергию всей поверхности пола, тем самым обеспечивая равномерное распределение тепла.
Использование теплых полов дает несколько преимуществ:
- Теплый пол – это одна из самых комфортных отопительных систем. Все дело в том, что в первую очередь тепло передается полу, поэтому он на ощупь становится теплым, и по нему можно с удовольствием ходить без обуви. С повышением высоты температура уменьшается, за счет чего формируется наиболее комфортный для человеческого организма температурный режим.
- Использование теплых полов позволяет снизить среднюю температуру в помещении. Классическое конвекционное отопление предполагает, что для поддержания температуры в 20 градусов нужно разогреть воздух под потолком до 30 градусов. В итоге средняя температура будет составлять около 25 градусов. В случае с теплыми полами для поддержания 20 градусов можно прогреть пол до 22 градусов. Температура под потолком в таком случае будет составлять около 18 градусов, а среднее значение будет оставаться на должном уровне. За счет такого явления получается еще и снизить теплопотери, поскольку разница температур в доме и на улице уменьшается.
Какой котел выбрать?
На рынке можно обнаружить разные виды котлов для отопления квартиры или частного дома. Чтобы не растеряться, необходимо иметь минимум знаний о каждом из них:
Электродные котлы. Нагрев жидкости происходит за счет переменного тока, который проходит через нее. Эта разновидность электрокотлов считается наиболее удобной. КПД у электрокотла не ниже 98% — так заявляют производители.
ВАЖНО: дистиллированная вода не подходит в качестве теплоносителя. В комплекте с агрегатом идут составы, их задача – повысить показатель электропроводимость жидкости
В комплекте с агрегатом идут составы, их задача – повысить показатель электропроводимость жидкости.
Как видите, схема подключения достаточно простая как для однофазной, так и для трехфазной модификации котла.
ТЭНовые котлы – самые распространенные устройства, ТЭНы в них выполняют нагревательную функцию. Агрегаты имеют КПД не ниже 93%. Несмотря на низкую стоимость, ТЭНовые котлы имеют серьезный недостаток: если вода слишком жесткая, то на нагревательных элементах появляется накипь, как результат, падает мощность котла.
Так выглядит стандартный ТЭНовый котел.
Индукционные котлы – долговечные и экономичные агрегаты, которые обладают КПД в 98%. Конструкция напоминает трансформатор. Минус – не могут выдавать большую мощность для отопления.
Индукционные котлы отлично подходят для квартиры или небольшого частного дома.
Подключение к электросети
Перед тем как приступить к выполнению данных работ, следует внимательно изучить инструкцию по эксплуатации теплогенератора. В ней указывается минимальное сечение силового кабеля, которое надо обязательно выдержать, точки и схемы подключения. В том случае, когда по каким-либо причинам эта информация отсутствует, для определения сечения жил можно воспользоваться таблицей:
Еще один важный момент, который надо учесть при подключении нагревателя к электросети своими руками. В схеме включения силовой цепи котла в домовую сеть обязательно надо предусмотреть устройство защитного отключения (УЗО) и автоматические выключатели соответствующих номиналов. Это прямые требования ПУЭ, цель которых – обезопасить оборудование и людей от поражения электрическим током. Типовая схема подсоединения показана на рисунке:
Помимо включения в электросеть, при монтаже индукционных и электродных теплогенераторов нужно поставить выносной блок управления и датчики температуры, после чего проложить между ними провода. Эти работы следует выполнять в соответствии со схемой в техническом паспорте нагревателя.
Важно! Не забудьте перед производством работ отключить напряжение в домовой сети!
Котлы на твердом топливе
Твердотопливные генераторы тепла представлены в трех разновидностях – прямого горения, пиролизные и пеллетные. Популярность оборудования данного типа объясняется дешевизной эксплуатации, так как дрова и уголь на порядок дешевле прочих видов энергоносителей. Особняком здесь стоит природный газ в России: однако если подсчитать все расходы на его подключение, то необходимой для этого суммы денег иногда хватает на приобретение и монтаж котла отопления в частном доме. Именно поэтому котлы на угле и дровах пользуются такой высокой популярностью.
Есть и обратная сторона медали – функционирует подобное оборудование наподобие традиционных печек. Для заготовки и загрузки дров потребуется тратить достаточно много усилий. Чтобы обеспечить долговечность и безопасность в работе твердотопливного котла, потребуется его качественная обвязка. Все дело в инерционности, когда даже после закрытия заслонки подогрев воды продолжается еще некоторое время. Чтобы добиться хорошего эффекта в использовании полученной энергии, необходимо установить тепловой аккумулятор.
Для котлов на твердом топливе высокая эффективность является редкостью: средний показатель КПД здесь обычно находится на уровне 75%. Пиролизные и пеллетные модели немного более эффективны – 80-83%. Наиболее комфортным считается оборудование на пеллетах, для которого характерна хорошая автоматизация и практически полное отсутствие инерционности. Здесь не требуется теплоаккумулятор и частые загрузки топлива. Единственный недостаток – дороговизна пеллетных котлов.
Типы электрокотлов
Одноконтурные или двухконтурные – последние пригодны для генерирования горячей воды
Однако восхищаться только устройством и внешним видом, нецелесообразно – важно определить экономическую выгоду каждого агрегата, она определяется способом нагрева носителя. Итак:

ТЭНовые электрокотлы. Принцип работы понятен даже школьнику – вода нагревается специальными элементами, и циркулирует по всей системе, принося тепло в каждый угол частного дома. Такие агрегаты могут быть как проточными, так и накопительными.
Экономический вариант – второй, он поддерживает систему в постоянной температуре, тем самым снижая теплопотери дома. Агрегаты просты в наладке – монтаж электрического котла отопления занимает пару дней при наличии всего оборудования, соответствующего разрешения и схемы.
Любой котёл нового поколения, оснащён блоком автоматической регулировки, позволяющим наладить оптимальные показатели температуры воздуха и воды. Он может размещаться отдельно от агрегата, иметь дистанционное управление.
Стоимость ТЭНовых моделей невысока, но со временем элементы покрываются накипью, что может привести к поломке всей установки или её частей
Важно делать регулярную профилактику и замену старого элемента на новый

Электродные агрегаты. Принцип таков – вместо нагревательного элемента используется электрод, опущенный в воду. Посредством прохождения тока через воду носитель нагревается и затем циркулирует по всей системе.
Можно использовать вместо воды антифриз – незамерзающую жидкость. Достоинства такого котла в том, что электроды практически не выходят из строя, при утечке перегорание невозможно – котёл отсечётся от сети. Агрегаты небольшие по своим размерам, поэтому вместить их можно куда угодно.
Тем не менее, они способны отапливать большие площади. Минус электродного котла серьёзен – требуется специально очищенная и подготовленная вода. А это в условиях большой минерализации и не слишком хорошей системе очистных сооружений просто невозможно.
Индукционные котлы. Принцип установки понятен – внутри котла заключён трансформатор, изолированный от теплоносителя специальной колбой или отсеком. Сердечник или медная обмотка передает тепло корпусу, а тот, в свою очередь – теплоносителю.
Достоинства неоспоримы – нет нагревательных элементов, способных перегореть, обрасти накипью, и привести к поломке всю систему. Высокая степень безопасности – котёл снабжён автоматическим выключателем для нештатных ситуаций, имеет большой процент КПД. Есть и недостатки – большие размеры, требующие отдельного места под установку и высокая стоимость.

Какой приобрести? Выбор только за владельцем. Однако не стоит исходить только из стоимости агрегата – покупка перспективной дорогой модели, возможно, даст большую денежную экономию в будущем.
Запуск системы
Производить запуск отопительной системы можно только в том случае, когда соблюдены все условия правильного монтажа:
Котел подключен согласно схеме
Подключение электричества проведено по правилам эксплуатации электроустановок
Система полностью заполнена теплоносителем – водой
Давление манометра соответствует норме
Все узлы герметичны и протечки отсутствуют.
При первом запуске на теплорегуляторе выставляется минимальная температура. Когда все узлы прогрелись, в том числе и обратка, нет повреждений, мощность можно прибавить.
Еще одним из видов электроотопления являются – электрические теплые полы
Для монтажа данной системы приобретается необходимое оборудование для устройства теплых полов:
Маты с греющим кабелем
Терморегулятор, датчики температуры внутри помещений.
Дополнительное оборудование – теплоизоляция, монтажная лента, кабели.
Теплые полы можно смонтировать в санузле, комнатах, кухне. С помощью нагревательных матов осуществляют обогрев стен.
Нагревательные маты и оборудование.
Электропроводка. подготовительные работы
Монтаж электропроводки начинается с подготовительных работ, а именно:
Схема, где прорисовывается разводка проводов, расположение розеток, выключателей, распаячных коробок, определяется место для распределительного щитка.
Выбор оборудования – провод, розетки, выключатели, распаячные коробки, распределительный щиток, электрический счетчик, защитные автоматы, УЗО, комплектующие для крепежа и соединений, кабель-каналы, гофро-трубы и металлические трубы.
27.01.2013 в 16:01
Монтаж электропроводки
От того насколько качественно будет выполнен монтаж электропроводки будет зависеть безопасность проживания в доме и нормальная работа электроприборов.
Прежде чем начать укладывать провод, необходимо нарисовать предварительную схему прокладки провода, расположение розеток, выключателей и распаечных коробок.
27.01.2013 в 14:01
Выбор электроприборов и материалов
Подключение электричества начинается от ближайшей к дому опоры линии электропередачи. Для подключения потребуется разрешение от местной энергосбытовой компании, т.е. технические условия в соответствии с которыми и будет проводиться запитка.
27.01.2013 в 16:01
Планирование системы отопления
На что следует обратить внимание при выборе отопительного котла и оборудования. Какие бывают виды топлива
Выбор системы отопления.
24.02.2013 в 01:02
Правила безопасности
Перед тем как приступать к монтажу, необходимо ознакомиться с правилами безопасности. Перед тем как подключить электрокотел к системе отопления нужно обязательно отключить электропитание, только в таких условиях можно приступать к установке.
Не забываем о правилах безопасности при установке котла
Это важно: нормы и требования при установке котлов отопления в частном доме.
Кроме этого, нужно соблюдать следующее:
- нельзя устанавливать котлы рядом с водопроводом или другими источниками воды;
- во время монтажных работ категорически запрещено использовать запорные арматурные прутья;
- котловому агрегату требуется заземление;
- перед тем как установить устройство нужно получить разрешение от специальной службы;
- в случае ремонта обращаться только к специалистам;
- использовать электрический кабель, который соответствует мощности котла;
- прибор располагают на расстоянии, которое прописано в инструкции;
- крепежная стена должна быть выполнена из негорючего материала.
Электродные котлы
У этих устройств, между корпусом (катодом) и внутренним элементом (анодом) есть проводник-теплоноситель (электролит). При включении котла в электросеть, ионы электролита начинают перемещаться между катодом и анодом. Частицы 50 раз в секунду меняют направление движения, в результате чего теплоноситель быстро нагревается. При правильном составе электролита котёл работает с высоким КПД.
Включить такой прибор в контур отопления можно самостоятельно. Но подключать его к сети может только квалифицированный специалист. Не смотря на то, что устройство можно врезать в контур отопления в самых стеснённых условиях, его сложно назвать компактным – для монтажа циркуляционного насоса, блока управления, расширительного бака, защитных и контрольных приборов, надо много места. Есть ограничения по протяжённости системы; нельзя использовать в контуре ГВС.
7. Котерм модели «Дачник М» – за 8 990 и 10 999 рублей
«Дачник М» – прибор проточного типа с 2-мя или 4-мя патрубками. Предназначен для работы в замкнутых контурах СО с естественной или принудительной циркуляцией теплоносителя.В числе преимуществ – размеры устройства и заявленная эффективность работы.
Вся работающая система отопления с электродным котлом всегда находится под напряжением. Поэтому пластиковые трубы обвязки и диэлектрические экраны на стальных или чугунных радиаторах обязательны. Дополняет список минусов требовательность такого котла к составу теплоносителя.
Этот котел весьма компактный. На следующей фотографии вы можете увидеть, как выглядит теплоузел с этим котлом:
Обратите внимание: контакты для заземления и нуля, которые расположены рядом на корпусе устройства, нельзя объединять. Потому что при правильно собранном наполнении электромонтажного щита, УЗО или дифавтомат сработают в момент включения «Дачника»
| Характеристика | Значение |
|---|---|
| Серийные варианты мощности, кВт | 3.5, 5 |
| Температура теплоносителя на выходе, 0С | 10 — 55 |
| Рекомендованный теплоноситель | Оригинальный водный раствор определённой электропроводности |
| Габариты (ДхШхГ), мм | 250х130х130 |
| Базовая комплектация | Блок управления, терморегулятор, кабель |
Видеоотзыв владельца о котле «Дачник М»:
8. Галан – от 3 900 до 13 200 рублей
Электродные котлы Галан представлены одно- и трёхфазными моделями. Подходят только для замкнутой системы отопления в качестве основного или вспомогательного источника тепла.
Высокая скорость нагрева теплоносителя и незначительные габариты отличают ремонтопригодные котлы Галан от существующих, аналогичных по мощности, вариантов отопительного наблюдение за состоянием теплоносителя, низкий уровень безопасности, невозможность полноценно интегрировать системы «умного дома» – никак не способствуют формированию комфортного уровня эксплуатации.
Производитель утверждает, что при соблюдении рекомендованного уклона труб обвязки и отапливаемой площади до 50 м², можно обойтись без установки циркуляционного насоса. Хотя на практике, подключить насос намного проще, чем проектировать самотёчную СО.
| Характеристика | Значение |
|---|---|
| Серийные варианты мощности, кВт | 2, 3, 5, 6, 9, 15, 25, 36, 50 |
| Температура теплоносителя на выходе, 0С | 10 — 55 |
| Рекомендованный теплоноситель | Оригинальная низкозамерзающая жидкость, чистая вода с удельным сопротивлением 3-3.2 кОм |
| Длина, мм | 315 — 570 |
| Базовая комплектация | Двухканальный терморегулятор Галан «Навигатор» |
Установка агрегата

Для начала вам потребуется установить свой электрический котел в помещении. Этот процесс является наиболее простым. Агрегат можно устанавливать как на полу, так и на стене. Если его установка будет выполнена на полу, тогда вам обязательно нужно будет сделать специальную подставку.

Если электрический котел будет установлен на стене, тогда вам потребуются специальные анкера. Сначала необходимо произвести разметку на стене. Помните, что ваши отверстия обязательно должны ровно размещаться на стене. Далее нужно просверлить отверстия и вставить анкера. После того как анкер плотно разместится в стене можно подвешивать котел.
Электродный
Рассматривая отношение качество/цена, наиболее выгодно будут смотреться электродные варианты. Основной принцип работы базируется на электропроводности жидких сред. Это позволяет добиться существенной экономии и высокой эффективности нагрева.
Чтобы преодолеть ограничения по мощности, можно монтировать оборудование каскадом. КПД электродных моделей достигает 95%. Однако, несмотря на все положительные стороны, выделим ряд недостатков:
- Электроды нуждаются в ежегодной очистке от накипи или замене
- Значительно падает КПД при использовании дистиллированной воды
- Чтобы не допустить поражения током, необходимо безупречно заземлить корпус
Котлы на жидком топливе
Стоимость оборудования и монтажа котлов на жидком топливе примерно такая же, как и газовых отопительных приборов. То же касается и уровня КПД, при более низкой отработке жидкотопливных обогревателей. Однако количество грязи, образующейся в результате их работы, самое большое из всех котлов. Каждый визит в котельную чреват испачканными руками и запахом солярки. Не говоря уже о ежегодной чистке оборудования, которое является очень грязной процедурой. Кроме того, приходится учитывать дороговизну жидкого топлива, так как поднялись цены даже на самый дешевый его вариант – отработанное масло. Обычно дизельные котлы используются в качестве резервных источников тепла, или когда все другие теплоносители недоступны.
Особенности расположения обвязки котельного оборудования
- группа безопасности устанавливается за отопительным агрегатом, так как на этом отрезке контура при прекращении циркуляции наблюдается точка наивысшего давления рабочей среды;
- циркуляционный насос располагается перед котлом, в точке контура с минимальной температурой теплоносителя;
- расширительный бак устанавливается с выдержкой расстояния двукратного значения напора насоса, если располагается до него, в случае же размещения после – дистанция должна быть равна восьмикратному значению напора насоса.
В электрокотлах последнего поколения все элементы обвязки зачастую встроены в конструкцию.
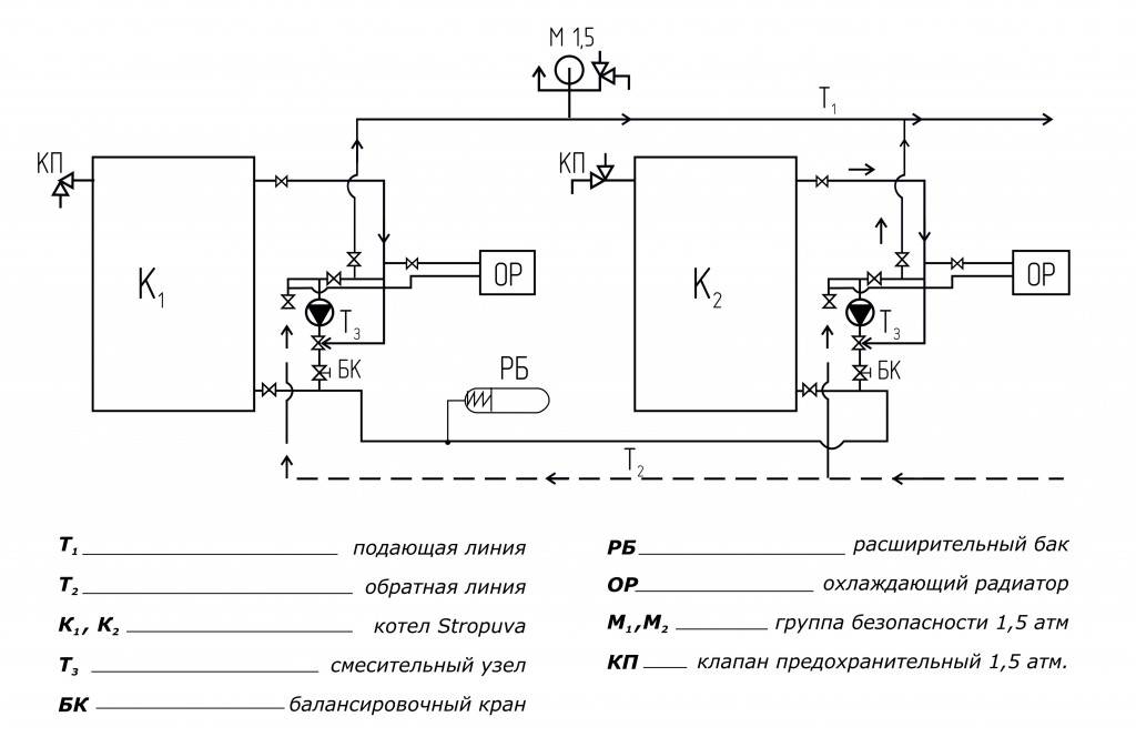
Схема подключения
Схема и способы подключения электрического котла к сети предполагает, что при врезке устройства в отопительную систему и установке заземления между металлом, из которого сделана оболочка котла, и латунью, из которой сделан болт М6, необходимо хорошее, прочное соединение. Перед установкой контакта, металлическую и латуниевую поверхности нужно очень хорошо очистить.
В процессе установки котельного оборудования правильно использовать регулятор комнатного типа, ввиду такого свойства, как беспотенциальный выход.
Если помещение, которое планируется отапливать, гораздо больше средних размеров, а то это и вовсе целое здание, то при выборе нужно учитывать возможность конструирования каскада. Определённо, это сложнее, поэтому нужно учесть некоторые нюансы и следовать следующим советам.

Фото схемы каскадного подключения электрокотла
Чтобы аппараты в составе каскадной конструкции действовали исправно, соединяется клемма устройства, которое управляет конструкцией, с устройством, которое подчиняется автоматическому контролю управления. Если управляющим устройством является регулятор комнатного типа, то контакты управления соединяются с клеммами устройства управления.
Типы трехфазных нагревателей
Трехфазный котел отличается повышенной производительностью, бесшумностью работы при компактности размеров.
Самодельный нагреватель индукционного типа
Чаще используются для систем снабжения теплом и горячей водой загородных домов. Особенно популярны двухконтурные модели. Рекомендуется устанавливать в сочетании с другими нагревателями.
Выпускается двух типов:
- Электродный. Преимущество такого котла в высокой скорости нагрева теплоносителя.
- Индукционный. Это самый инновационный вид. Обеспечивает низкий удельный расход электроэнергии. К недостаткам относится большая масса и относительно высокая цена оборудования. Такие агрегаты не производятся с большой мощностью. Для ее наращивания используется метод каскадного монтажа сразу трех нагревателей, при котором каждый котел подключается к отдельной фазе.
Можно ли установить электрокотел в квартире
Но все равно, придется пройти несколько инстанций и получить разрешение на следующее:
- Отказ от централизованного отопления – получить разрешение на 100% отказ, достаточно проблематично. В большинстве случаев, придется продолжать платить за обогрев подъездов, чердаков и т.п. При этом, сумма составит не более 10% от полноценной оплаты услуг Теплосети.
- Разрешение на установку не требуется, но в случае, если мощность котла превышает 8 кВт, он перестает быть бытовым водонагревательным прибором, со всеми вытекающими из этого последствиями. Потребуется получить разрешение на ввод в квартиру трехфазной ветки напряжения, а также, подать заявление на увеличение выделяемой мощности.Регистрировать котел (все трехфазные теплогенераторы обязательно сертифицированы в Ростехнадзоре) не нужно, но, для подведения трехфазной ветки, потребуется изготовить проект подключения.
Работы по установке электрокотла, будут выполнять электрики, имеющие допуск согласно ПУЭ. Если к монтажу привлекаются посторонние подрядчики, перед вводом в эксплуатацию, представителями контролирующих органов, будут проверены: безопасность размещения, наличие заземления, соответствие нормам ПУЭ.
Как показывают отзывы, и проще, и дешевле, изначально пригласить штатных электриков. Тогда ввод объекта в эксплуатацию, пройдет гораздо быстрее.
Типы бытовых квартирных электрокотлов
Использование бытового электрического котла в индивидуальном отоплении квартиры, оптимальное решение при отказе от услуг центральной теплосети. Но, чтобы переоборудование системы обогрева оказалось на самом деле экономичным и обеспечило высокую теплоотдачу, потребуется правильно подобрать подходящий электрокотел, в каждом отдельном случае.
При выборе обращают внимание на следующие технические характеристики:
- Принцип работы – для квартиры подойдут ТЭНовые и электродные котлы:
- ТЭНовые, работают по принципу косвенного нагрева, что не всегда экономически оправдано. В качестве плюсов, красивый внешний вид, отсутствие нагрузки на электросеть при включении.
Электродные котлы, экономичнее ТЭНовых, приблизительно на 40%, но имеют недостатки, связанные с эксплуатацией оборудования, требовательны к качеству теплоносителя.
Какие затраты на обогрев квартиры с электрокотлом
Затраты электроэнергии на обогрев квартиры, составляют 3-5 кВт/час, в режиме максимальной производительности. Экономичные электродные электрокотлы, расходуют меньше электричества, чем ТЭНовые.
В среднем, после установки электрического котла, материальные затраты, необходимые для ежемесячной оплаты тепла, уменьшаться на 30-40%. Можно добиться лучших результатов, несколько модифицировав работу теплогенератора:
- Установка терморегуляторов – внутри конструкции любого электрокотла, стоит датчик, контролирующий интенсивность нагрева теплоносителя, что крайне неэффективно. После установки комнатных терморегуляторов, экономия увеличивается на 10-15%.
- Недельный программатор – котлы с программатором, появились относительно недавно. Принцип работы сводится к возможности установить свой режим обогрева на каждый день недели или в течение суток. Ночью, температура в помещении может снизиться до минимума 20-22°С, а перед рассветом, опять подняться до комфортных 28°С.Программатор автоматически анализирует рациональность использования тепла в помещении, и при необходимости, подбирает наиболее экономичный режим обогрева.В большинстве ТЭНовых электрокотлов, присутствует возможность функционировать в режиме антизамерзания, поддерживая нагрев теплоносителя в пределах 20-30°С.
Установка электрокотла экономически выгодна, еще по одной причине. Разрешение на установку, множество согласований и связанных с этим финансовых затрат (как в случае с газовым отопительным оборудованием), не требуется.
Плюсы электроотопления
Большим достоинством электрокотлов является размер агрегатов, функционирующих на электроэнергии. Все модели электрического оборудования имеют небольшие размеры. В том случае, если нужно обогреть небольшую площадь, стоит выбрать электроприбор для настенной установки: он отличается эргономичностью и без труда впишется в обстановку среди иных электрических агрегатов и предметов мебели.

Схема подключения котла к отопительной системе
Еще один плюс в сравнении с другими источниками тепла – это абсолютная безотходность, прежде всего, продуктов, образующихся в результате сгорания топлива, так как отсутствует необходимость их утилизации.
Это наиболее чистая разновидность отопительных приборов из всех, что существуют. Отсутствие отходов исключает засорение природной среды. Конечно, большая часть электростанций, которые поставляют электричество, функционируют благодаря топливному сжиганию, а это отнюдь не улучшает экологическую обстановку. Но вредные выбросы поступают в окружающую среду не в вашем жилище.
В электрокотлах отсутствует открытый огонь, за счет этого повышается их пожаробезопасность. Но определённые меры для этого все же нужны, так как прибор является тепловым источником. Но в сравнении с теми мерами, что требуются при монтаже агрегатов, функционирующих по принципу сгорания топлива, они несущественны.
Котлы, работающие на электричестве, просты в установке. Принцип монтажа столь простой, что с этой задачей способен справиться даже человек без опыта и соответствующих навыков.
Наиболее легкой установкой отличаются агрегаты, в конструкцию которых входит расширительная емкость, электрические контролирующие и предохраняющие устройства, защищенные корпусом. Чтобы установить такой прибор, достаточно подвести сеть питания, разместить сам прибор и включить обогрев.

Схема подключения и обвязки электрокотла
Котлам, функционирующим на электроэнергии, не нужно топливо, что означает отсутствие необходимости создания запасов топлива и засорения жилища углем, емкостями с топливом, имеющим жидкую консистенцию, дровами. Достаточно подключить котел с помощью медного шнура к линии электросети.
Простота обслуживания — еще одно существенное достоинство. С таким котлом отсутствуют хлопоты по контролю за его работой и за количеством топлива в нем. Нужно только включить прибор. При использовании агрегата, работающего на твердом топливе, нужно хотя бы два раза в день закладывать в него топливо и проводить очищение от продуктов, образующихся в процессе сгорания. Здесь же вам не нужно думать об обогреве и работе устройства, пока подается электроэнергия.
На заметку! Подобный отопительный агрегат можно спроектировать своими силами. Устройство электрообогревателей довольно примитивное, поэтому и воссоздать его нетрудно.
https://youtube.com/watch?v=oCRBHHlPllQ
Электродные электрокотлы
Принцип действия основан на эффекте проводимости воды за счёт растворенных в ней солей металлов. На этом принципе работает простейший кипятильник из двух лезвий и все электродные нагревательные устройства.
Внимание! Заливать можно только обычную водопроводную воду, дистиллят или обессоленная жидкость нагреваться не будет. Устройство электродного котла состоит из металлического корпуса покрытого защитным слоем, электрода, отводящих и подводящих патрубков
Фазный провод подключают к электроду, а нулевой — к корпусу
Контакт между катодом и анодом возможен только через теплоноситель
Фазный провод подключают к электроду, а нулевой — к корпусу. Контакт между катодом и анодом возможен только через теплоноситель
Устройство электродного котла состоит из металлического корпуса покрытого защитным слоем, электрода, отводящих и подводящих патрубков. Фазный провод подключают к электроду, а нулевой — к корпусу. Контакт между катодом и анодом возможен только через теплоноситель.

Фото 2. Электродный электрокотел с металлическим корпусом и защитным слоем, отводящими и подводящими патрубками.
Электрический ток приводит в движение содержащиеся в жидкости ионы. Это хаотичное движение и нагревает воду. Высокая интенсивность нагрева позволяет применять компактные устройства с небольшим баком.
Если электродный котёл не развивает необходимой мощности, то причина кроется в слабой солёности воды. Исправить жидкость можно добавлением поваренной соли.
Плюсы
- Высокая тепловая мощность;
- самые компактные среди других видов электрокотлов;
- простая и надёжная конструкция;
- небольшой расход электроэнергии.

























































